BP-292F

 

PÂTES ET PAPIERS :
RÉDUCTION DES EFFLUENTS TOXIQUES

 

Rédaction :
William Murray
Division des sciences et de la technologie
Avril 1992


 

TABLE DES MATIÈRES

 

INTRODUCTION

HISTORIQUE DE LA FABRICATION DU PAPIER

L’INDUSTRIE DES PÂTES ET PAPIERS : UNE SOURCE DE POLLUTION

   A. Structure des matières ligneuses

   B. Réduction en pâte

   C. Dioxines et furanes

DÉTERMINATION DES COMPOSÉS DANGEREUX POUR LA SANTÉ HUMAINE

RÈGLEMENTS RÉGISSANT LES REJETS

LUTTE CONTRE LA POLLUTION DANS L’INDUSTRIE DES PÂTES ET PAPIERS

   A. Modification du procédé à l’usine

   B. Traitements biologiques au point de rejet

  C. Lutte contre la pollution - Une étude de cas

CONCLUSIONS

BIBLIOGRAPHIE SÉLECTIVE


 

PÂTES ET PAPIERS : RÉDUCTION DES EFFLUENTS TOXIQUES

 

INTRODUCTION

L’industrie des pâtes et papiers consomme d’énormes ressources énergétiques, aquatiques et forestières. Cette industrie, qui a atteint le stade de la maturité, est innovatrice et s’adapte rapidement aux changements technologiques afin de demeurer concurrentielle sur les marchés internationaux. Cette industrie d’importance en Europe septentrionale et en Amérique du Nord a vu le jour au cours de la seconde moitié du XIXe siècle, à une époque où l’on ne s’intéressait guère aux effets nocifs possibles de la pollution industrielle sur l’environnement ou sur la santé humaine. Aux États-Unis, les usines de pâtes et papiers occuperaient maintenant le troisième rang sur la liste des principaux pollueurs(1). Au Canada, cette industrie serait à l’origine, selon les estimations, de 50 p. 100 de tous les déchets rejetés dans le milieu aquatique(2) et d’environ 5,6 p. 100 des contaminants couramment émis dans l’atmosphère par des sources industrielles connues(3).

La pollution par l’industrie des pâtes et papiers est à la fois une tradition au Canada et une conséquence de la réalité économique internationale. Les technologies qui permettraient de réduire considérablement les émissions, plus particulièrement celles qui constituent un risque pour la santé humaine, existent déjà. Toutefois, les usines de pâtes et papiers ont des dépenses en capital qui s’élèvent à plus de 500 millions de dollars, et l’installation du matériel nécessaire aux nouvelles technologies qui permettraient de réduire la pollution entraînerait régulièrement des coûts supplémentaires de plusieurs centaines de millions de dollars. La mise en oeuvre de mesures de protection de l’environnement devra donc se faire d’une manière qui permette à l’industrie de demeurer économiquement viable tout en garantissant la qualité de la santé humaine et la qualité de l’environnement.

Il faudrait, pour trouver une solution rentable sur le plan économique, saisir la nature du problème et déterminer quels composés spécifiques constituent un danger pour la santé humaine et la qualité de l’environnement. On pourrait alors choisir et installer le matériel nécessaire aux nouvelles technologies, en vue de prévenir la production d’effluents toxiques. En variante, il serait peut-être plus rentable, selon les circonstances économiques et l’âge de l’usine, de prévoir l’installation d’un système de traitement au point de rejet des eaux usées. Les techniques de réduction en pâte et de blanchiment varient énormément d’une usine à l’autre. En conséquence, la solution qui s’impose dans le cas d’une usine ne peut être appliquée aux problèmes environnementaux de l’ensemble de l’industrie.

HISTORIQUE DE LA FABRICATION DU PAPIER

Les toutes premières feuilles servant à l’écriture étaient constituées de papyrus, chez les Égyptiens, et de tissus de soie, chez les Chinois. Le premier papier véritable, préparé à partir de matière végétale fibreuse contenant de la cellulose, a été fabriqué en Chine en l’an 105 de notre ère. À cette époque, les vêtements que portaient les Chinois étaient fabriqués principalement à partir de ramie (Boehmeria nivea), une plante fibreuse courante. Les chiffonniers ramassaient les vêtements usagés qu’ils vendaient aux fabricants de papier; ces derniers réutilisaient la cellulose pour en faire du papier(4).

La technologie de la fabrication du papier s’est lentement propagée à travers le monde arabe et, en l’an 1150, elle a atteint l’Europe par l’entremise des Maures d’Espagne. De 1150 jusqu’au milieu du XIXe siècle, le papier était fabriqué à partir de matières cellulosiques recyclées, par exemple chiffons, cordages, filets de pêche et canevas. Les vêtements que portaient les Européens étaient surtout faits de toile ou de laine. Le lin, qui servait à la fabrication de la toile, a donc, pendant des siècles, constitué la principale source de papier en Europe(5). Le lin (Linum usitatissimum), une plante dont la taille atteint 1,2 mètre, donne des fibres ligneuses beaucoup plus longues que les fibres tirées d’un bois véritable et qui, contrairement à ces dernières, sont souples, tendres et très résistantes et se séparent facilement les unes des autres. Ces qualités sont très utiles dans la fabrication de papiers spéciaux qui doivent être à la fois doux et très résistants. Aujourd’hui, la plus grande partie des billets de banque sont faits d’un papier de lin de grande qualité fabriqué au Canada.

La première fabrique de papier au Bas-Canada a été fondée en 1803 dans le village de St. Andrews, à proximité de l’endroit où se trouve maintenant Lachute, au Québec. En 1820, on trouvait un certain nombre de fabriques au Bas-Canada et au Haut-Canada. Jusqu’à l’année de la Confédération, ces fabri ques étaient généralement petites et utilisaient des cordages, du tissu de jute, des déchets de lin, ainsi que de la paille comme matière première. À Georgetown, en Ontario, la fabrique de papier Barber a installé des chaudières à paille en 1861 et a fabriqué du papier à partir de paille provenant des fermes de la région. À cette époque, toutes les matières cellulosiques utilisées dans la fabrication du papier avaient déjà subi un traitement assez poussé ou étaient des matières premières dont on pouvait facilement extraire les fibres de cellulose. On n’utilisait pas le bois comme matière première, car la technologie et le matériel permettant de découper ce matériau et de le broyer à peu de frais en copeaux dont la taille convenait au procédé de fabrication utilisé alors n’avaient pas encore été mis au point.

Aux environs de 1850, John Taylor, de la fabrique de papier Don Valley, Toronto, fut le premier au Canada à mettre au point un procédé de fabrication de pâte de bois, procédé qu’il a ensuite breveté. L’utilisation de bois comme source de matière cellulosique constituait la première percée technologique d’importance depuis 1 700 ans dans le domaine de la fabrication du papier. Ce progrès a bouleversé l’industrie. Aujourd’hui, les 144 grosses usines de pâtes et papiers au Canada consomment de vastes quantités de bois et produisent de la pâte brute et du papier fini qui sont écoulés sur les marchés mondiaux.

L’INDUSTRIE DES PÂTES ET PAPIERS : UNE SOURCE DE POLLUTION

Pour apprécier les sources de polluants dont cette industrie est à l’origine, il y a lieu de revoir la composition de la matière première utilisée, c’est-à-dire le bois, ainsi que les traitements chimiques et mécaniques qu’il faut lui faire subir pour produire les pâtes de qualité nécessaires à la fabrication du papier.

   A. Structure des matières ligneuses   (6)

Le bois renferme trois principaux constituants, soit la cellulose, l’hémicellulose et la lignine. Les proportions de ces trois substances peuvent varier d’une espèce à l’autre, mais elles sont à peu près de 50 p. 100 pour la cellulose, de 25 p. 100 pour l’hémicellulose et de 25 p. 100 pour la lignine. La cellulose est une molécule linéaire très longue constituée d’une chaîne dont chaque maillon est un glucose. Des microfibrilles, constituées de faisceaux de molécules de cellulose, s’assemblent pour former des fibrilles et, enfin, des fibres de cellulose. Les liaisons hydrogène formées entre les molécules linéaires assurent une solide structure microcristalline. N’étant en fait que du glucose constituant une structure moléculaire solidement liées, la cellulose est très sensible à la dégradation par les micro-organismes. Malgré cette sensibilité, elle résiste assez bien à l’attaque des bactéries et des moisissures, en raison du revêtement protecteur d’hémicellulose et de lignine qui enveloppe ses fibres.

L’hémicellulose est constituée d’un assemblage aléatoire de sucres à cinq atomes de carbone. Ces longues molécules ramifiées entourent les fibres cellulosiques et pénètrent dans les pores de la cellulose. L’hémicellulose se lie, par formation de liaisons hydrogène, avec la couche suivante, la lignine, et agit essentiellement comme un agent de liaison chimique entre la cellulose et la lignine.

La lignine est un polymère phénylpropanoïque complexe qui enveloppe la structure cellulose-hémicellulose et la rend plus résistante. Elle est composée de trois motifs de type phénolique qui, en se polymérisant dans un ordre totalement aléatoire, forment une structure se dégradant très difficilement. La dégradation lente de la lignine, lorsqu’elle se produit, libère des composés phénoliques qui, en général, sont toxiques. C’est pourquoi la dégradation biologique de la lignine n’est avantageuse que pour un nombre limité de micro-organismes. La lignine contient environ 51 p. 100 de substances aromatiques, exprimées en phénol monomérique. Ce sont les composés phénoliques produits au cours de la dégradation de la lignine pendant le blanchiment au chlore de la pâte qui sont responsables de la proportion élevée de composés toxiques présent dans les effluents des usines de pâte.

De plus, le bois renferme de 1,5 à 5 p. 100 de substances extractibles (c’est-à-dire de constituants pouvant être extraits par des solvants organiques), dont acides résiniques, graisses, cires, terpénoïdes, taninins, flavonoïdes, stilbènes et tropolines. Ces substances sont généralement présentes dans les effluents des usines en concentration beaucoup plus faibles que les composés phénoliques, mais certaines d’entre elles sont relativement toxiques et peuvent réduire considérablement la qualité de l’eau et nuire aux habitats marins des lacs et des rivières recevant des effluents d’usines.

   B. Réduction en pâte

Cette opération a pour but de séparer les fibres de cellulose des autres constituants du bois et de la récupérer à l’état le plus pur et le plus intact possible. Il existe de nombreux procédés de réduction en pâte; ces procédés évoluent et changent selon les circonstances imposées par l’état de l’économie et du marché. Le défibrage à la meule a été le premier procédé de réduction en pâte utilisé à grande échelle; il permet d’obtenir des rendements élevés et produit peu de déchets, mais on obtient des fibres endommagées qui sont peu résistantes. Ce procédé est de moins en moins utilisé depuis la mise au point du procédé chimique qui donne des fibres plus longues et plus résistantes(7).

Au cours de la première moitié du XXe siècle, le procédé au bisulfite était celui qu’on utilisait le plus souvent au Canada, jusqu’à ce qu’il soit remplacé par le procédé kraft. Aujourd’hui, la pâte kraft constitue une part très importante de la production totale de pâtes. Par exemple, 46,5 p. 100 de toute la pâte fabriquée au Canada était, en 1984, de la pâte kraft(8). Outre qu’il donne des fibres de haute qualité, ce procédé comporte une étape de traitement de la liqueur résiduaire permettant de récupérer le tallol (acides gras et acides résiniques), la térébenthine et la bioénergie et de recycler les produits chimiques inorganiques(9).

Le procédé chimiothermomécanique (PCTM) risque maintenant de supplanter le procédé kraft. Dans le procédé PCTM, on peut régler la composition chimique, la température et les paramètres mécaniques pour optimiser la séparation de la cellulose d’espèces de bois bien précises. Ce procédé comporte de nombreux avantages économiques : résistance, degré de blancheur et polyvalence de la pâte obtenue; faible quantité d’énergie nécessaire; besoins moindres en matière de traitement; faible quantité d’eau nécessaire; possibilité d’utilisation d’une grande gamme d’espèces de bois; et, ce qui constitue l’avantage le plus important, rendement extrêmement élevé (de 90 à 92 p. 100 des fibres disponibles contre de 40 à 42 p. 100 dans le cas du procédé kraft).

Malheureusement, les nouveaux progrès qui rendent l’industrie des pâtes et papiers plus concurrentiels ne sont pas nécessairement conçus pour réduire la pollution. Le procédé PCTM en comprend pas, comme le procédé kraft, une étape de recyclage-récupération. Dans le cas du procédé PCTM, le débit d’eau plus faible et le taux plus élevé de récupération des fibres se traduisent par le rejet d’une plus grande quantité de lignine et de substances extractibles et augmentent considérablement le risque de rejet d’effluents toxiques concentrés(10). Le rejet d’effluents de blanchiment au chlore dans les déchets organiques vient aggraver le problème. Les usines utilisant le procédé PCTM auraient eu un effet dévastateur sur l’environnement canadien, si elles avaient été construites 20 ans plus tôt. Il existe maintenant des règlements stricts relatifs à la pollution, et les nouvelles usines PCTM sont dotées des dispositifs de dépollution nécessaires pour assurer le respect des exigences de toxicité de leurs effluents. En fait, l’industrie des pâtes et papiers cherche maintenant à mettre au point des usines PCTM « à émission nulle » ou « à boucle fermée », c’est-à-dire des usines qui récupéreront tous les déchets produits et qui réutiliseront l’eau nécessaire au procédé.

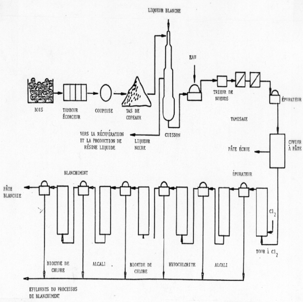
Il n’y a plus guère d’usines de fabrication de pâte utilisant le procédé au bisulfite, qui sont encore en exploitation au Canada, et les nouvelles usines PCTM respectent généralement les normes relatives aux effluents. Les usines qui utilisent le procédé kraft demeurent donc la principale source d’effluents toxiques rejetés par les usines de fabrication de pâte. Nous décrivons brièvement les sources de pollution dans le schéma 1 et dans le court exposé ci-après sur les fonctionnement d’un atelier de blanchiment et d’une usine conventionnelle utilisant le procédé kraft.

Figure 1 : Schéma général de fonctionnement d’une usine de pâte kraft
et d’un atelier de blanchiment

 

bp292-f 1.gif (429810 bytes)

 

Source : Kringstad et Lindstrom (1984).

On écorce les billes, puis on les passe au déchiqueteur. La réduction en pâte comprend d’abord un traitement des copeaux de bois à une température de 160 à 180 oC dans une solution de sulfite de sodium et d’hydroxyde de sodium appelé « eau blanche ». Ce traitement ouvre les liaisons éther de la lignine; il dissout de 90 à 95 p. 100 de la lignine, pratiquement toute l’hémicellulose et les substances extractibles, ainsi qu’une petite quantité de polysaccharides dérivés de la cellulose. Environ 55 p. 100 du bois initial est dissous dans une solution qu’on appelle maintenant « liqueur noire ». On récupère les sous-produits, puis on évapore la liqueur jusqu’à l’obtention d’une solution très concentrée que l’on brûle ensuite pour récupérer l’énergie et les produits inorganiques(11).

On piège dans un réfrigérant la phase évaporée qui peut contenir du soufre inorganique sous forme de sulfate, de sulfite ou de dithionite; on obtient ainsi une eau usée riche en soufre appelée condensat d’évaporation. Les émissions très volatiles présentes dans le réfrigérant, ainsi que les composés et les gaz volatils provenant de la combustion de la liqueur noire concentrée sont rejetés dans l’atmosphère. Parmi les polluants atmosphériques rejetés pendant la réduction en pâte, on compte les matières particulaires, le dioxyde de soufre et tous les composés réduits du soufre. Ces derniers comprennent principalement l’hydrogène sulfuré, le méthul-mercaptan, le sulfure de diméthyle et le disulfure de diméthyle. Ces composés sont responsables des odeurs désagréables qu’on associe aux usines de pâte. En raison du très faible seuil de perception olfactive de ces polluants, on peut déceler leur odeur désagréable à des concentrations qui sont rarement nocives pour la santé humaine. En conséquence, les émissions des usines de pâte entraînent surtout une diminution de la qualité esthétique de l’environnement atmosphérique, bien que le noircissement des habitations et des bâtiments par l’hydrogène sulfuré ne soit pas rare(12).

On arrête la réduction en pâte lorsque la teneur en lignine atteint entre 5 et 10 p. 100, car toute délignification plus poussée diminuerait la qualité des fibres. Dans l’atelier de blanchiment, on prépare une suspension contenant 3 p. 100 de pâte que l’on traite ensuite avec du chlore à raison de 60 à 70 kg/t, à un pH de 1,5 à 2,0. On filtre la suspension que l’on traite ensuite avec un alcali (à raison de 35 à 40 kg/t), à un pH de 11 et à une températue varient de 55 à 70 oC. Les opérations ultérieures de blanchiment peuvent varier, mais elles comprennent normalement des traitements avec un hypochlorite, du dioxyde de chlore, un alcali et du dioxyde de chlore. Après chaque traitement, on filtre la pâte et on réunit les liquides de traitement qui constituent alors l’effluent de blanchiment(13).

Durant le blanchiment, on dissout environ 1 kg de substances extractibles, 19 kg de polylsaccharides et 50 kg de lignine à partir d’une tonne de pâte de bois résineaux. Le chlore peut réagir avec tous ces résidus organiques pour donner divers composés organochlorés. Toutefois, la plupart des réactions font intervenir la lignine et produisent des composés monoaromatiques simples mais toxiques, comme des phénols chlorés, des gaïacols et des cathécols, ainsi que des chlorolignines de poids moléculaire élevé. Ces derniers composés seraient généralement non toxiques, estime-t-on, leur grande taille les empêchant de pénétrer les membranes cellulaires ou de se déplacer à travers celles-ci. Malgré leur faible toxdicité, ces composés ne sont pas sans danger pour l’environnement, car ils comportent des structures chomophores qui décolorent les eaux dans lesquelles ils sont rejetés. De plus, les chlorolignines risquent, en se dégrandant lentement, de libérer des composés toxiques(14)(15)(16).

   C. Dioxines et furanes

On a décelé la présence de polychlorodibenzo-p-dioxines (PCDD) et de polychlorodibenzo-p-furanes (PCDF) dans les émissions des usines de pâte. Leur concentration dans les gaz de cheminée produits au cours de la combustion de la liqueur noire concentrée est très faible. On a estimé, en Suède, que la production annuelle de quatre millions de tonnes de pâtes entraîne l’émission dans l’air d’environ deux grammes de congénères de PCDD et de PCDF(17).

Le blanchiment de la pâte produit aussi des PCDD et des PCDF qui sont formés à partir de phénols chlorés et plus particulièrement à partir de 2-phénoxyphénols chlorés. Les effluents de blanchiment contiennent de 5 à 15 grammes de PCDD et PCDF totaux rejetés chaque année en Suède. En conséquence, l’industrie suédoise de la pâte n’est resopnsable que d’une faible fraction (1,7 p. 100) des quelque 1 000 g de PCDD et PCDF rejetés par toutes les sources dans ce pays. On a vérifié ce chiffre en comparant les compositions isomériques. L’industrie de la pâte produit principalement de la 2,3,7,8-tétrachlorodibenzo-p-diozine et du 2,3,78-tétrachlorodibenzo-p-furane, alors que les profils isomériques des émissions des incinérateurs sont nettement différents(18). De même, en 1990, l’industrie des pâtes et papiers aux États-Unis n’a contribué, estime-t-on, qu’à 1,5 p. 100 des quelque 40 kg de PCDD et PCDF totaux rejetés annuellement dans l’environnement(19).

Bien que la quantité totale rejetée dans l’environnement soit assez faible, l’industrie des pâtes et papiers a affecté d’importantes sommes aux travaux de recherche et développement, dans le but d’éliminer ou du moins de diminuer considérablement la concentration de ces composés dans les effluents et dans les produits de papier. L’industrie est menacée par la publicité entourant les dioxines et par la peur que suscitent ces composés chez le grand public; cette peur a atteint son paroxysme avec la découverte de dioxines dans le carton dont sont constitués les contenants de lait. On a réussi à réduire la concentration de dioxines dans le carton de ces contenants à deux parties par billion, soit une concentration indiscernable des concentrations de fond caractéristiques dans le lait(20).

DÉTERMINATION DES COMPOSÉS DANGEREUX POUR LA SANTÉ HUMAINE

Au cours des cent dernièrs années, on a constaté que de nombreux pesticides organiques, solvants, frigorigènes, etc., obtenus par synthèse chimique, étaient très toxiques ou extrêmement difficiles à dégrader et à éliminer de l’environnement, ou les deux. On désigne ces substances d’origine anthropique par le terme xénobiotique. Ces substances ne sont pas naturelles, c’est-à-dire qu’elles n’ont jamais été produites naturellement par métabolisme chez les animaux ou chez les plantes. Elles n’ont donc aucun « ennemi » naturel, c’est-à-dire qu’aucun micro-organisme n’a été en contact assez longtemps avec ces composés pour élaborer les systèmes enzymatiques nécessaires à leur dégradation rapide. De même, de nombreux composés organiques chlorés synthétisés de façon aléatoire pendant le blanchiment de la pâte sont des xénobiotiques toxiques qui persisteront pendant de longues périodes dans l’environnement.

La situation sera souvent plus grave, si les effluents des usines de pâte sont rejetés dans des eaux dont la teneur en oxygène est faible ou même nulle (eaux anaérobies). Certaines espèces de bactéries peuvent méthyler les composés organiques chlorés et ainsi les rendre moins toxiques pour elles-mêmes. Malheureusement, ce mécanisme augmente généralement le caractère lipophile du composé ainsi que sa toxicité pour les animaux supérieurs. Les composés lipophiles sont plus solubles dans les graisses. Lorsque les poissons ou les oiseaux consomment un composé chloré méthylé, ce composé, au lieu d’être éliminé avec l’urine, peut être retenu dans la graisse : on qualifie ce phénomène de « bioaccumulation », car la quantité de composé toxique accumulée augmente au fur et à mesure que l’on s’élève dans la chaîne alimentaire(21).

Environ 50 p. 100 du bois est constitué de cellulose. Ainsi, même si l’on récupère les sous-produits, les quantités et la variété de déchets organiques et déchets organiques chlorés produits par l’industrie des pâtes et papiers sont énormes. Il est donc nécessaire, devant ces quantités et ces variétés de déchets, de déterminer quels produits chimiques constituent une menace importante pour la santé humaine. Il est essentiel de déterminer quels composés organiques sont toxiques, mutagènes ou potentiellement cancérogènes et de repérer les déchets dont ils proviennent, afin de les atténuer à la source et de mettre au point des techniques permettant de les dégrader sans danger.

Les effluents d’usines de pâte contiennent une grande variété de composés chlorés, mais ces composés sont rarement en concentrations suffisamment élevées pour provoquer un effet de toxicité aiguë. Par exemple, les doses létales minimum par voie orale (chez les humains) du trichlorométhane et du penthachlorophénol, deux composés que l’on trouve couramment dans les effluents de blanchiment, sont de 14,8 g et de 1,2 g respectivement pour un adulte de 70 kg(22)(23). En conséquence, les produits organochlorés rejetés par les usines de pâtes et papiers risquent surtout de nuire à la santé humaine à la suite d’une exposition à long terme par consommation d’eau potable et à la suite de bioaccumulation par consommation de poissons contaminés.

Les tri- et tétrachlorogaïacols, les tétrachlorocathécols et les di-, tri-, tétra- et pentachlorophénols sont les composés toxiques les plus souvent décelés dans les organismes aquatiques en aval des points de rejet des effluents des usines de pâtes et papiers(24)(25). L’acétovanillone, un produit de décomposition de la lignine qui, par dégradation chimique et chloration, donne des chloroacétones toxiques, suscite aussi de l’inquiétude. La 1,1,3-trichloroacétone, la plus toxique des chloroacétones, a été décelée dans des effluents de blanchiment à des concentrations atteignant parfois 2,4 mg/1(26).

La détermination des composés mutagènes (et donc potentiellement cancérogènes) dans les effluents des usines de pâte a aussi fait l’objet d’un examen approfondi. Les stratégies d’évaluation des effluents d’usines de pâte, servant à déterminer le potentiel mutagène, font appel, en général, à trois approches : évaluation de l’effluent global, évaluation de l’efluent fractionné et évaluation de composés purs constituant l’effluent. Avec la première approche, on évalue des solutions de déchets authentiques dans lesquelles on maintient les interactions chimiques et physiques ainsi que les effets synergiques possibles. Dans toutes les études, et elles sont nombreuses, qui ont porté sur l’effluent global des usines de pâte, on s’accorde pour dire que l’effluent produit au cours de la première étape de chloratin possède une grande activité mutagène, tandis que la mutagénicité des autres effluents et des liquides à traiter est faible sinon nulle(27).

L’examen des effluents fractionnés et l’évaluation individuelle des quelque 300 produits chimiques qui, on le sait, sont présents dans les effluents des usines de pâte ont révélé que 39 composés possèdent une activité mutagène variant de faible à très intense. On a déterminé que deux acides résiniques (l’acide néoabiétique et l’acide 7-oxohydroabiétique), deux spirodiones chlorées, les tri-, tétra-, penta- et hexachloroacétones, ainsi qu’un certain nombre d’hydrocarbures alipathiques chlorés sont des agents mutagènes(28)(29).

Bien qu’elles possèdent une activité mutagène considérable, les chloroacétones ne constituent pas un risque grave pour la santé humaine, car ces composés sont assez instables et ont tendance à se dégrader rapidement dans les eaux réceptrices(30). D’autre part, les hydrocarbures aliphatiques chlorés, comme le trichloroéthylène et le tétrachloroéthylène, ainsi que leurs produits de décomposition sont des cancérigènes connus chez les mammifères(31). L’activité mutagène des deux acides résiniques suscite de l’inquiétude, car ces acides se dégradent très lentement dans les milieux anaérobies. On a aussi constaté que les acides résiniques se bioaccumulent dans le poisson à des concentratoins sublétales. Ces composés constituent un risque possible pour la santé en raison de leur persistance, de leur capacité de bioaccmulation et de leur activité mutagène(32).

La 3-chloro-4-(cichlorométhyl)-5-hydroxy-2-(5H)-furanone (MX) est le mutagène bactérien le plus puissant dont on ait déterminé la présence dans les effluents des usines de pâte. Ce composé est responsable, a-t-on constaté, de 30 à 50 p. 100 de la mutagénicité des effluents produits au cours de l’étape de chloration. Selon le test d’Ames, la MX possède un potentiel mutagène deux fois plus important que celui du métabolite extrêmement mutagène de la moisissure aflatoxine B1(33).   Ce composé suscite donc de l’inquiétude. Des recherches ont montré que la stabilité de la MX diminue au fur et à mesure que le pH augmente dans la plage de pH 2 à 6. La plupart des installations de traitement des eaux usées fonctionnent à un pH de 6 à 7. En conséquence, il faudrait inactiver et détruire la MX dans les usines de pâte dont les effluents de blanchiment sont acheminés directement vers les installations de traitement classiques des eaux usées. Toutefois, la MX pourrait constituer un risque grave si les effluents des usines étaient rejetés directement dans les eaux réceptrices, plus particulièrement au Canada et en Europe septentrionale où les eaux des lacs et des cours d’eau peuvent être légèrement acides en raison de leur faible capacité tampon, de leur teneur élevée en acide humique et des précipitations acides.

Les médias décrivent régulièrement les dioxines comme des substances extrêmement dangereuses et toxiques qui causent des cancers. Malgré la peur énorme que suscitent les dioxines chez le grand public, il n’a pas été établi que les polychlorodibenzo-p-dioxines et les polychlorodibenzo-p-furanes constituent une grave menace pour la santé humaine. Toutefois, les dioxines augmenteraient, selon certaines indications, le risque de sarcomes des tissus mous chez les travailleurs industriels fortement exposés; une exposition aiguë aux dioxines a provoqué des nausées et une maladie de la peau de durée relativement longue (de 2 à 3 ans) appelée acné chlorique(34)(35). Plus de 200 personnes à Nitro (Virginie occidentale), en 1949, et 37 000 personnes à Seeveso (Italie), en 1976, ont été exposées à de la poussière contenant des dioxines, mais aucune n’est décédée des suites de la toxicité aiguë de ces substances. De nombreux animaux sont morts à la suite de ces incidents, mais les synmptômes chez les humains étaient limités à des nausées et à des cas graves d’acné chlorique. Des études ultérieures n’ont pas fait état d’une fréquence accrue de cancers ou d’anomalies congénitales. Bien que les congénères de dioxines et de furanes ne semblent pas très toxiques pour les humains, ils sont extrêmement toxiques pour certines espèces animales. Par exemple, la DL50 des dioxines est de 0,6 microgrammes/kg chez les cobayes; elle est environ 5 000 fois plus élevée chez les hamsters(36).

RÈGLEMENTS RÉGISSANT LES REJETS

De nombreux pays légifèrent actuellement en vue de limiter les rejets des usines de pâtes et papiers. En 1991, les quantités admissibles rejetées en Suède ont été limitées à entre 1,2 et 1,3 kg de chlore organique total/tonne de pâte produites(37). Ainsi, pour chaque tonne de pâte produite, seul 1,3 kg de produits organiques ayant réagi chimiquement (combiné) avec du chlore peut être rejeté dans l’environnement aquatique. Trois provinces canadiennes ont entrepris de mettre au point des règlements sur les rejets, en se basant sur la classification générique plus stricte que constituent les halogènes organiques absorbables (AOX)(38). Ce paramètre est plus strict, car il vise tous les composés halogénés (chlorés, fluorés, bromés, etc.) susceptibles d’être liés chimiquement à des matières organiques rejetées par une usine de pâte, ou d’être absorbés sur de telles matières. En Ontario, cette limite est de 2,5 kg AOX/tonne de pâte et sera diminuée à 1,5 kg AOX/tonne de pâte en 1993. La Colombie-Britannique a établi une limite préliminaire semblable qui prévoit l’application d’un traitement secondaire obligatoire en 1991 et une concentration dans les rejets d’au plus 1,5 kg AOX /tonne de pâte à la fin de 1994. Au Québec, des limites de 1,5 kg/tone de pâte pour les AOX et de 0 p. 100 (c.-à-d. non décelable) pour les dixoxines et les furanes entreront en vigueur le 31 décembre 1993(39)(40). À titre de comparaison, les quantités de AOX rejetées avec les effluents d’usines de pâte kraft sont de 8,0 kg/tonne de pâte de bois résineaux(41).

En décembre 1991, le gouvernement canadien annonçait l’application de nouveaux règlements fédéraux en matière de pollution par les usines de pâtes. À compter du 1er janvier 1994, la présence de toute concentration mesurable de dioxines ou de furanes dans les effluents des usines de pâte constituera une infraction aux règlements. De plus, il sera interdit d’utiliser, pour fabriquer de la pâte, des copeaux de bois susceptibles d’avior été contaminés par des agents de préservation et certains agents servant à éliminer la mousse, car ces substances risquent de dégager des pollutants toxiques(42). Bien que ces règlements soient applicables à l’échelle nationale, chaque province peut imposer sur son territoire des règlements encore plus stricts.

Parmi les nombreux polluants présents dans les effluents des usines de pâtes, seuls les dioxines et les furanes ont été évalués par Santé et Bien-être social Canada comme des « substances d"intérêt prioritaire ». Il a été déclaré que les dioxines et les furanes étaient des substances toxiques qui constituaient un risque pour la santé humaine. C’est pour cette raison que les lois fédérales visent précisément les dioxines et les furanes et ne tentent pas d’inclure d’autres polluants connus. Il ne s’agissait pas d’une « timide » tentative de réglementation, comme le prétendaient certians groupes qui se préoccupent de l’environnement; on s’attend plutôt à ce que les modifications qu’il faudra apporter aux procédés et que les produits de rechange qu’il faudra utiliser pour prévenir la formation de dioxines et de furanes réduiront à moins de 2 kg AOX/tonne de pâte l’ensemble des rejets de composés organiques chlorés.

Le respect de ces limites ne sera pas chose facile. Il faudra, dans certains cas, exiger la fermeture hâtive des usines démodées, au fur et à mesure du remplacement des anciennes usines utilisant le procédé au bisulfite ou le procédé kraft par des usines plus concurrentielles qui fabriquent de la pâte chimiothermomécanique. Le respect de règlements entraînera définitivement l’adoption de méthodes de rechange, permettant de réduire le blanchiment au chlore, et la mise sur pied d’installations de traitement très efficaces. La réalisation des objectifs de réduction de la pollution entraînera aussi des coûts très élevés. Par exemple, la société Les Produits forestiers Canadien Pacifique Limitée a dépensé 60 millions de dollars pour doter son usine de pâte de Dryden (Ontario) d’une installation de traitement très perfectionnée(43).

LUTTE CONTRE LA POLLUTION DANS L’INDUSTRIE DES PÂTES ET PAPIERS

Les travaux de recherche et de développement sur les nouveaux procédés et les nouvelles techniques permettant de réduire les effluents toxiques font appel à deux approches. La première vise la mise au point de nouveaux procédés de réduction en pâte axés sur une délignification plus efficace et le remplacement total ou partiel par une autre substance du chlore servant au blanchiment. La seconde vise la mise au point de nouveaux procédés de traitement biologique, plus particulièrement de systèmes hybrides ou doubles qui tireraient profit des procédés de digestion tant anaérobie qu’aérobie.

   A. Modification du procédé à l’usine

Un nouveau procédé, appelé délignification à l’oxygène, permet d’enlever très efficacement la lignine et l’hémicellulose de la cellulose, en endommageant relativement peu les fibres. L’élimination d’une plus grande proportion de la lignine, se traduisant par la présence d’une quantité moindre de lignine pendant le blanchiment, constitue le principal avantage de ce procédé sur le plan environemental.

La quantité de composés organochlorés toxiques rejetés dans les effluents des usines de pâte serait nulle, si on éliminait complètement le chlore du procédé de blanchiment. Le remplacement du chlore par du dioxyde de chlore réduit considérablement la quantité de composés organochlorés rejetés, tandis que l’utilisation de peroxyde d’hydrogène permet d’éliminer complètement ces composés toxiques. Le peroxyde d’hydrogène facilite aussi la décomposition par oxydation d’autres polluants organiques présents dans l’effluent. Toutefois, la pâte blanchie au peroxyde d’hydrogène n’est pas aussi blanche que celle qui est blanchie au chlore.

   B. Traitements biologiques au point de rejet

Actuellement, la plupart des usines de pâtes et papiers traitent leurs déchets dans des bassins aérés avant de les rejeter dans les eaux réceptrices. On effectue ce traitement en vue d’assurer le respect des limites relatives à la demande biologique d’oxygène (DBO) et des exigences relatives à la toxicité pour les poissons. Toutefois, l’industrie des pâtes et papiers devra, pour respecter les nouvelles limites plus strictes relatives aux halogènes organiques absorbables, faire subir aux eaux usées un traitement plus perfectionné et plus coûteux. Il est essentiel que ces nouvelles techniques soient conçues de façon à dégrader les produits chimiques qui constituent la menace la plus importante pour la santé humaine, c’est-à-dire les produits toxiques ou mutagènes, les produits qui ont tendance à se bioaccumuler et les produits difficilement dégradables. Les nouveaux procédés de traitement devraient, si on applique ces critères, permettent de dégrader tous les composés mutagènes, les acides résiniques, les cathécols, les gaïacols et les phénols chlorés, ainsi que les hydrocarbures aliphatiques chlorés.

Comme nous l’avons déjà mentionné, les composés fortement chlorés sont très stables et difficilement dégradables. Toutefois, les bactéries peuvent, dans un milieu anaérobie (dépourvu d’oxygène), remplacer le chlore par de l’hydrogène. Plus le degré de déchloration est élevé, plus le composé obtenu est réactif et plus il est sensible à la dégradation microbienne aérobie (en présence d’oxygène) dans un digesteur conventionnel à boue résiduaire activée(44)(45). En conséquence, l’installation, dans les usines de pâtes et papiers utilisant le procédé kraft, de systèmes de traitement séquentiels anaérobie-aérobie permettra de réduire considérablement les rejets toxiques de ces usines.

Le traitement séquentiel anaérobie-aérobie permet aussi de dégrader efficacement les composés mutagènes et les composés aliphatiques chlorés, qui sont des cancérigènes connus chez les mammifères. Toutefois, les acides résiniques ne peuvent pas être dégradés en milieu anaérobie. En fait, les acides résiniques sont très toxiques pour les bactéries anaérobies et peuvent entraîner la défaillance des systèmes de traitement anaérobie des eaux usées(46). Le système séquentiel n’est donc pas recommandé pour le traitement des déchets du procédé PCTM qui contiennent des acides résiniques en concentrations élevées. Cependant, ces acides peuvent être dégradés par digestion aérobie. On a étudié, en Suède, un procédé à trois étapes comprenant des traitements aérobie-anaérobie-aérobie, et on a constaté que ce procédé permettait de dégrader efficacement les acides résiniques et les composés organochlorés(47).

   C. Lutte contre la pollution - Une étude de cas

Au cours d’une période de 15 ans, les modifications apportées au procédé de réduction en pâte et au traitement des déchets à l’usine de pâte kraft de la société E.B. Eddy Forest Products Ltd., située à Espanola (Ontario), ont permis non seulement d’atteindre mais de dépasser l’exigence de 1,5 kg AOX/tonne de pâte, qui entrera en vigueur en Ontario en 1993. En 1970, cette usine rejetait directement ses effluents dans la rivière Spanish, ce qui polluait ce cours d’eau sur une distance de 32 km et perturbait la population d’organismes benthiques qui y vivaient jusqu’à l’embouchure, soit à une distance de 52 km.

En 1977, le procédé de délignification, à l’oxygène a, pour la première fois en Amérique du Nord, été appliqué à titre de traitement supplémentaire au procédé de cuisson de la pâte. Ce nouveau procédé a permis de réduire de 50 p. 100 la quantité de lignine à l’étape du blanchiment, d’accroître le degré de blancheur et la résistance de la pâte et de diminuer de 23 p. 100 le coût du blanchiment. Le traitement biologique, qui est apparu en 1983, comprend un traitement de décantation (traitement primaire) d’une durée de douze heures, un traitement en bassin aéré (traitement secondaire) d’une durée de six jours, puis une période sans agitation de douze heures destinée à faire précipiter les biosolides.

De strictes mesures de lutte contre la pollution ont été appliquées. Le condensat d’évaporation était extrait à la vapeur, puis brûlé. Le résidu à la surface de la liqueur noire était écumé et converti en tallot. De plus, un dispositif de récupération des produits déversés à l’usine et un système de contrôle des égouts ont été mis en place. Toutes ces mesures permettaient de protéger la population microbienne du bassin de traitement contre des charges excessives d’effluent. Enfin, on a, en 1988, remplacé le chlore servant au blanchiment par du dioxyde de chlore. Avec un taux de remplacement de 52 p. 100, les dioxines et les furanes n’étaient décelables ni dans la pâte ni dans les effluents de blanchiment, et les quantités de AOX rejetés dans les effluents étaient inférieures à 1 kg/ tonne de pâte. Les améliorations apportées à cette usine ont été si importantes, que la rivière Spanish n’est plus polluée et qu’on peut même y pêcher le brochet. De plus, on trouve des grenouilles, des canards et des castors dans la zone de traitement sans agitation, ainsi que dans l’étang au point d’évacuation des eaux traités(48).

CONCLUSIONS

Dans de nombreuses usines de pâtes et papiers, on utilise le chlore comme agent de blanchiment pour fabriquer une pâte blanche de grande qualité. La teneur élevée en substances organiques des déchets, ainsi que la présence de chlore sont à l’origine des composés organochlorés hautement toxiques présents dans les effluents. Voici les composés qui suscitent le plus d’inquiétude : gaïacols, cathécols, phénols chlorés, furanes, dioxines, hydrocarbures alipathiques et MX, une substance très mutagène. De plus, deux acides résiniques naturels présents dans le bois, soit l’acide néoabiétique et l’acide 7-oxohydroabiétique, possèdent une activité mutagène. Ces composés constituent un danger pour la santé humaine, en raison du risque d’exposition à long terme dans l’eau potable et du risque de bioaccumulation dans la chaîne alimentaire.

L’industrie des pâtes et papiers commence à appliquer de nouvelles techniques permettant de diminuer considérablement la concentration des substances toxiques dans les effluents des usines. On réduit les quantités de rejets toxiques en utilisant les nouveaux procédés de délignification à l’oxygène et en remplaçant en partie ou en totalité le chlore servant au blanchiment de la pâte, par du peroxyde d’hydrogène ou du dioxyde de chlore. L’épuration au point de rejet des effluents des usines peut être réalisée à l’aide des nouveaux procédés de traitement biologique, comme la digestion séquentielle anaérobie-aérobie. La réglementation stricte des rejets des usines de pâtes et papiers par les gouvernements fédéral et provinciaux entraînera, pour l’industrie, d’importantes dépenses en capital et pourrait se traduire par la fermeture hâtive des usines démodées, ce qui risquerait de susciter des difficultés économiques dans de nombreuses communautés. Toutefois, la mise en vigueur de ces règlements améliorera la qualité de l’environnement et diminuera le risque que représente cette industrie vitale pour la santé humaine.

BIBLIOGRAPHIE SÉLECTIVE

Axegard, P. « Improvement of Bleach Plant Effluent by Cutting Back on C12 ». Pulp and Paper Canada, vol. 90, 1989, p. 78-81.

Basta, J. et al. « Low AOX, Possibilities and Consequences ». 1989 Pulping Conference, Atlanta, Tappi Press, 1989, p. 427-436.

Carruthers, George. Paper in the Making. Toronto, Garden City Press Coop., 1947, 712 p.

Cheremisinoff, P.N. « High Hazard Polluants: Asbestos, PCBs, Dioxins, Biomedical Wastes ». Pollution Engineering, vol. 21, 1989, p. 58-65.

Crittenden, G. « Operation Zero ». Hazardous Materials Management, vol. 2, 1990, p. 8-11.

Douglas, G.R. et al. « Mutagenic Activity in Pulp Mill Effluents ». Water Chlorination: Environmental Impact and Health Effects. R.L. Jolley, et al. (éd.), vol. 3. Ann Arbor, Ann Arbor Science, 1980, p. 865-880.

Douglas, G.R. et al. « Mutagenicity of Pulp and Paper Mill Effluent: a Comprehensive Study of Complex Mixtures ». Short-Term Bioassays in the Analysis of Complex Environmental Mixtures III. M.D. Waters et al. (éd.). New York, Plenum Press, 1983, p. 431-459.

Dreisbach, R.H. Handbook of Poisonings: Prevention, Diagnosis, and Treatment. 10e édition. Los Altos (Californie), Lange Medical Publ., 1980, 364 p.

Dubelsten, P. et N.C.C. Gray. « The Effects of Secondary Treatment on AOX Levels in Kraft Mill Effluents ». 76e Symposium annuel de l'Association canadienne des pâtes et papiers. Montréal, 1990, p. 317-324.

Environnement Canada. Émissions des principaux pollutants atmosphériques au Canada et tendances (1970 à 1980). Rapport SPE 7/AP/17. Ottawa, 1986, 104 p.

Environnement Canada. Une nouvelle réglementation fédérale contrôlera la pollution causé par les papetières. PR-HQ-091-45. Ottawa, 1991.

Haggblom, M. « Mechanisms of Bacterial Degradation and Transformation of Chlorinated Monoaromatic Compounds ». Journal of Basic M'icrobiology, vol. 30, 1990, p. 115-141.

Hall, Eric R. et al., « Organochlorine Discharges in Wastewaters from Kraft Mill Bleach Plants ». Conférence sur l'environnement de l'Association canadienne des pâtes et papiers. Vancouver, 1988, p. 53-62.

Kierkegaard, A. et L. Rengerg. « Chemical Characterization of Organochlorine Compounds, Originating from Pulp Mill Effluents in Fish ». Water Science and Technology, vol. 20, 1988, p. 165-170.

Kringstad, K.P. et K. Lindstrom. « Spent Liquors from Pulp Bleaching ». Environmental Science and Technology, vol. 18, 1984, p. 236A-247A.

McConnell, E.E. et al. « The Comparative Toxicity of Chlorinated Dibenzo-p-dioxin Isomers to Mice and Guinea Pigs ». Toxicology and Applied Pharmacology, vol. 47, 1976, p. 146-153.

McKague, A.B. et al. « Chloroacetones in Pulp Mill Chlorination Stage Effluents ». Environmental Toxicology and Chemistry, vol. 9, 1990, p. 1301-1303.

McKague, A.B. et al. « Chloroacetones: Mutagenic Constituents of Bleached Kraft Chlorination Effluent ». Mutation Research, vol. 91, 1981, p. 301-306.

Meier, J.l. et al. « Studies on the Potent Bacterial Mutagen, 3-chloro-4-(dichloromethyl)-5-hydroxy-2(5H)-furanone: Aqueous Stability, XAD Recovery and Analytical Determination in Drinking Water and in Chlorinated Humic Acid Solutions ». Mutation Research, vol. 189, 1987, p. 363-373.

Mikesell, M.D. et S.A. Boyd. « Complete Reductive Dechlorination and Mineralization of Pentachlorophenol by Anaerobic Mircoorganisms ».  Applied and Environmental Microbiology, vol. 52, 1986, p. 861-865.

Miller R.E. et F.P. Guengerich. « Metabolism of Trichloroethylene in Isolated Hepatocytes, Microsomes, and Reconstituted Enzyme Systems Containing Cytochrome P450 ». Cancer Research, vol. 43, 1983, p. 1145-1152.

Munro, F. « Environmentally Influenced Evolution of E.B. Eddy Espanola's Bleaching Sequences ». Bleach Plant Operations. Atlanta, Tappi Press, 1990, p. 13-24.

Nazar M.A. et W.H. Rapson. « pH Stability of Some Mutagens Produced by Aqueous Chlorination of Organic Compounds ». Environmental Mutagenesis, vol. 4, 1982, p. 435-444.

Neilson, A.H. et al. « The Environmental Fate of Chlorophenolic Constituents of Bleachery Effluents ». Tappi Journal, vol. 73, 1990, p. 239-247.

Nestmann, E.R. et al. « Mutagenicity of Resin Acids Identified in Pulp and Paper Mill Effluents Using the Salmonella/Mammalian Microsome Assay ». Environmental Mutagenesis, vol. 1, 1979, p. 361-369.

Paasivirta, J. et al. « Transportation and Enrichment of Chlorinated Phenolic Compounds in Different Aquatic Food Chains ». Chemosphere, vol. 9, 1980, p. 441-456.

Paasivirta, J. et al. « Polychlorinated Phenols, Guaiacols, and Catechols in Environment ». Chemosphere, vol. 14, 1985, p. 469-491.

Schroeder, H.G. « Acute and Delayed Chloroform Poisingin: A Case Study ». British Journal of Anaesthesia, vol. 37, 1965, p. 972-975.

Sierra-Alvarez, R. et G. Lettinga. « The Methanogenic Toxicity of Wood Resin Constituents ». Biological Wastes, vol. 33, 1990, p. 211-226.

Sinclair, William F. La lutte contre la pollution découlant de la fabrication de pâtes et papiers au Canada : perspective fédérale. Ottawa, Environnement Canada, 1990, 360 p.

Springer, A.M. Industrial Environmental Control: Pulp and Paper Industry. New York, John Wiley and Sons, 1986, p. 3.

Stillman, R. « Dioxin ». Hazardous Materials Management, vol. 2, 1990, p. 38-42.

Swanson, S.E. et al. « Emissions of PCDDs and PCDFs from the Pulp Industry ». Chemosphere, vol. 17, 1988, p. 681-691.

Tana, J.J. « Sublethal Effects of Chlorinated Phenols and Resin Acids on Rainbow Trout (Salmo gairdneri) ». Water Science Technology, vol. 20, 1988, p. 77-85.

Welander, T. « An Anaerobic Process for Treatment of CTMP Effluent ». Water Science Technology, vol. 20, 1988, p. 143-147.

 


(1) A.M. Springer, Industrial Environmental Control: Pulp and Paper Industry, New York, John Wiley and Sons, 1986, p. 3.

(2) William F. Sinclair, La lutte contre la pollution découlant de la fabrication de pâtes et papiers au Canada : perspective fédérale, Ottawa, Environnement Canada, 1990, 392 p.

(3) Environnement Canada, Émissions des principaux polluants atmosphériques au Canada et tendances (1970 à 1980), Rapport SPE 7/AP/17, Ottawa Environnement Canada, 1986.

(4) George Carruthers, Paper in the Making, Toronto, Garden City Press Coop., 712 p.

(5) Ibid.

(6) K.P. Kringstad et K. Lindstrom, « Spent Liquors from Pulp Bleaching », Environmental Science and Technology, vol. 18, 1984, p. 236A-247A.

(7) Sinclair (1990).

(8) Ibid.

(9) Kringstad et Lindstrom (1984), p. 236A-247A.

(10) Sinclair (1990).

(11) Kringstad et Lindstrom (1984), p. 236A-247A.

(12) Sinclair (1990).

(13) Kringstad et Lindstrom (1984), p. 236-247A.

(14) Ibid.

(15) A.H. Neilson et al., « The Environmental Fate of Chlorophenolic Constituents of Bleachery Effluents », Tappi Journal, vol. 73, 1990, p. 239-247.

(16) J. Paasivirta et al., « Polychlorinated Phenols, Guaiacols, and Cathecols in the Environment », Chemosphere, vol. 14, 1985, p. 469-491.

(17) S.E. Swanson et al., «Emissions of PCDDs and PCDFs from the Pulp Industry », Chemosphere, vol. 17, 1988 , p. 681-691.

(18) Ibid.

(19) R. Stillman, « Dioxin », Hazardous Materials Management, vol. 2, 1990, p. 38-42.

(20) Ibid.

(21) A. Kierkegaard et L. Renger, « Chemical Characterization of Oganochlorine Compounds, Originating from Pulp Mill Effluents in Fish », Water Science and Technology, vol. 20, 1988, p. 165-170.

(22) H.G. Schroeder, « Acute and Delayed Chloroform Poisoning: A Case Study », British Journal of Anaesthesia, vol. 37, 1965, p. 972-975.

(23) R.H. Dreisbach, Handbook of Poisonings: Prevention, Diagnosis, and Treatment, 10e édition, Los Altos (Californie), Lange Medical Publ., 1980, 364 p.

(24) J. Paasivirta et al., « Transportation and Enrichment of Chlorinated Phenolic Compounds in Different Aquatic Food Chains », Chemosphere, vol. 9, 1980, p. 441-456.

(25) J.J. Tana, « Sublethal Effects of Chlorinated Phenols and Resin Acids on Rainbow Trout (Salmo gairdneri) », Water Science Technology, vol. 20, 1988, p. 77-85.

(26) A.B. MCKague et al., « Chloroacetones in Pulp Mill Chlorination-stage Effluents », Environmental Toxicology and Chemistry, vol. 9, 1990, p. 1301-1303.

(27) G.R. Douglas et al., « Mutagenic Activity in Pulp Mill Effluents », Water Chlorination: Environmental Impact and Health Effects, R.L. Jolley et al. (éd.), vol. 3, Ann Arbor, Ann Arbor Science, 1980, p. 865-880.

(28) G.R. Douglas et al., « Mutagenicity of Pulp and Paper Mill Effluent: A Comprehensive Study of Complex Mixtures », Short-Term Bioassays in the Analysis of Complex Environmental Mixtures III, M.D. Waters et al. (éd.), New York, Plenum Press,1983, p. 431-459.

(29) A.B. McKague et al., « Chloroacetones: Mutagenic Constituents of Bleached Kraft Chlorination Effluent », Mutation Research, vol. 91, 1981, p. 301-306.

(30) M.A. Nazar et W.H. Rapson, « pH Stability of Some Mutagens Produced by Aqueous Chlorination of Organic Compounds », Environmental Mutagenesis, vol. 4, 1982, p. 435-444.

(31) R.E. Miller et F.P. Guengerich, « Metabolism of Trichloroethylene in Isolated Hepatocytes, Microsomes and Reconstituted Enzyme Systems Containing Cytochrome P450 », Cancer Research, vol. 43, 1983, p. 1145-1152.

(32) E.R. Nestmann et al., « Mutagenicity of Resin Acids Identifiedi n Pulp and Paper Mill Effluents Using the Salmonelle/Mammalian-Microsome Assay », Environmental Mutagenesis, vol. 1, 1979, p. 361-369.

(33) J.R. Meier et al., « Studies of the Potent Bacterial Mutagen, 3-chloro-4-(cichloremethyl)-5-hydroxy-2-(5H)1-furanone; Aqueous Stability, XAD Recovery and Analytical Determination in Drinking Water and in Chlorinated Humic Acid Solution », Mutations Research, vol. 189, 1987, p. 363-373.

(34) R. Stilman (1990), p. 38-42.

(35) P.N. Cheremisinoff, « High Hazard Pollutants: Asbestos, PCBs, Dioxins, Biomedical Wastes », Pollution Engineering, vol. 21, 1989, p. 58-65.

(36) E.E. McConnel et al., « The Comparative Toxicity of Chlorinated Dibenzodioxin Tsomers to Mice and Guinea Pigs », Toxicology and Applied Pharmacology, vol. 37, 1976, p. 146-153.

(37) J. Basta et al., « Low AOX, Possibilities and Consequences », 1989 Pulping Conference, Atlanta, Tappi Press, 1989, p. 427-436.

(38) P. Axegard, « Improvement of Bleach Plant Effluent by Cutting Back on C12 », Pulp and paper Canada, vol. 90, 1989, p. 78-81.

(39) P. Dubelsten et N.C.C. Gray, « The Effects of Secondary Treatment on AOX Levels in Kraft Mill Effluents », 76e Symposium annuel de l’Association canadienne des pâtes et papiers, Montréal, 1990, p. 317-324.

(40)   G. Crittenden, « Operation Zero », Hazardous Materials Management, vol. 2, 1990, p. 811.

(41) Eric E. Hall et al., « Organochlorine Dishcarges in Wastewaters from Kraft Mill Bleach Plants », Conférence sur l’environnement de l’Association canadienne des pâtes et papiers, Vancouver, 1988, p. 53-62.

(42) Environnement Canada, Une nouvelle réglementation fédérale contrôlera la pollution causée par les papetières, Communiqué de presse PR-HQ-091-45, Ottawa, Environnement Canada, 1991.

(43) Crittenden (1990), p. 813.

(44) M.D. Mikesell et S.A. Boyd, « Complete Reductive Dechlorination and Mineralization of Pentachlorophenol by Anaerobic Microorganisms », Appliedand Environmental Microbiology, vol. 52, 1986, p. 861-865.

(45) M. Haggblom, « Mechanisms of Bacterial Degradation and Transforatmion of Chlorinated Monoaromatic Compounds », Journal of Basic Microbiology, vol. 30, 1990, p. 115-141.

(46) R. Sierra-Alvarez et G. Lettinga, « The Methanogenic Toxicity of Wood Resin Constituents », Biological Wastes, vol. 33, 1990, p. 211-226.

(47) T. Welander, « An Anaerobic Process for Treatment of CTMP Effluent », Water Science Technology, vol. 20, 1988, p. 143-147.

(48) F.C. Munro, « Environmentally Influenced Evolution of E.B. Eddy Espanola’s Bleaching Sequences », Bleach Plant Operations, Atlanta, Tappi Press, 1990, p. 13-24.